广一水泵

GD型管道式离心泵

广一GD型管道式离心泵是单级单吸管道式离心泵,供输送常温下的清水或物理化学性质类似清水的介质。主要用于制冷、空调系统、冷却塔、园林喷泉、消防及一般的供水系统。
联系我们
  • 产品简介
  • 技术参数
  •   广一GD型管道式离心泵是单级单吸管道式离心泵,供输送常温下的清水或物理化学性质类似清水的介质。主要用于制冷、空调系统、冷却塔、园林喷泉、消防及一般的供水系统。

    特点

      管道式离心泵直接安装在管路上,对输送的介质进行加压,本厂生产的管道式离心泵体积小、重量轻、结构紧凑,既可单台或多台(按泵的工作压力)串联,亦可卧式或立式安装使用。

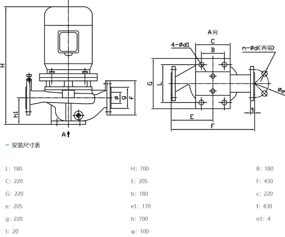
  • GD型管道式离心泵尺寸图.jpg

上一篇 : GL型立式单级泵
GDD型低噪声管道式离心泵 : 下一篇
应用领域
  东莞市宗煌垣机械有限公司是一家专营各类机电产品的贸易公司,专业代理销售广一水泵、方力电机、九洲普惠风机等机电产品。  宗煌垣始终坚持诚信为本的原则,重视质量管理,有完善的公司治理结构,拥有自主研发...

您有什么问题或要求吗?

点击下面,我们很乐意提供帮助。 联系我们
Copyright © 2026 东莞市宗煌垣机械有限公司 版权所有    粤ICP备2024205538号